JJF(津) 150-2025 压力显示仪校准规范 ,该文件为pdf格式 ,请用户放心下载!
尊敬的用户你们好,你们的支持是我们前进的动力,网站收集的文件并免费分享都是不容易,如果你觉得本站不错的话,可以收藏并分享给你周围的朋友。
如果你觉得网站不错,找不到本网站,可以百度、360搜搜,搜狗, 神马搜索关键词“文档天下”,就可以找到本网站。也可以保存到浏览器书签里。
收费文件即表明收集不易,也是你们支持,信任本网站的理由!真心非常感谢大家一直以来的理解和支持!
资源简介
《天津市压力显示仪校准规范》(JJF(津)150-2025)的详细总结,内容严格依据文档结构和技术要点:
一、规范基本信息
- 规范编号:JJF(津)150-2025
- 名称:压力显示仪校准规范(Calibration Specification for Pressure Indicators)
- 归口单位:天津市市场监督管理委员会
- 起草单位:天津市计量监督检测科学研究院
- 首次发布:本规范为首次制定发布。
二、适用范围
- 适用于工业领域中使用的压力显示仪的校准。
- 压力显示仪需搭配压力变送器或传感器使用,输入信号可为直流电流(0~22mA)、直流电压(0~10V)或电阻信号(0~450Ω)。
三、术语与计量单位
- 关键术语:
- 压力显示仪:将压力变送器/传感器的输出信号转换为压力示值的仪表(又称“二次仪表”)。
- 压力变送器:将压力变量转换为标准化输出信号的仪表。
- 压力传感器:将压力信号转换为可用电信号的装置。
- 计量单位:法定单位为帕斯卡(Pa),或其十进倍数单位(kPa、MPa)。
四、工作原理与结构
- 组成:测量电路、信号处理单元、显示单元、设定机构和比较单元。
- 工作流程:输入信号(电流/电压/电阻)→ 信号处理 → 显示压力值。
- 分类:按测压类型可分为表压、差压、绝压显示仪等。
- 原理框图:

五、计量特性
- 示值误差:
- 最大允许误差为量程的 ±a%(具体值以铭牌或客户要求为准)。
- 重复性:
- 应不超过最大允许误差绝对值的 1/3。
注:上述指标仅供参考,不用于合格性判定。
六、校准条件
- 环境要求:
- 温度:(15~25)℃;相对湿度:≤85%。
- 测量标准及设备:
类别 设备名称 技术要求 用途 测量标准 直流电压表 覆盖 (0~10)V 标准电压测量 标准电阻箱 覆盖 (0~450)Ω 标准电阻输入 直流电流表 覆盖 (0~22)mA 标准电流测量 配套设备 直流电流/电压发生器 输出连续可调,稳定性高 提供标准信号 标准直流电压源 (9~24)V,误差±1% 24V供电显示仪的电源 绝缘电阻表 500V,10.0级 绝缘电阻测量
七、校准项目与方法
- 校准前检查:
- 外观检查:结构完好、标识清晰、显示正常(无缺笔画、漏液)。
- 绝缘电阻:金属外壳与端子间电阻 ≥20MΩ(24V供电仪表除外)。
- 预热要求:通电预热 ≥15分钟。
- 示值误差校准:
- 步骤:
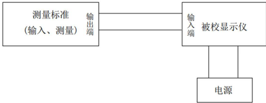
- 按图2连接设备,校准点≥5个(含上、下限),均匀分布或按用户指定。
- 上行程(升压)和下行程(降压)各循环3次,每点记录6次示值。

- 计算公式: Δp=pˉi−p0
- Δp:示值误差(Pa);
- pˉi:校准点实测平均值(Pa);
- p0:理论压力值(Pa)。
- 步骤:
- 重复性校准:
- 计算公式: s=2.53pimax−pimin
- s:重复性(Pa);
- pimax,pimin:同校准点最大/最小示值。
- 计算公式: s=2.53pimax−pimin
八、校准结果表达
- 校准证书内容:
实验室信息、被校仪器描述、校准依据、环境条件、测量标准溯源性、校准结果(含不确定度)、复校间隔建议等。 - 数据修约:误差末位与显示仪分辨力一致。
九、复校时间间隔
- 推荐不超过 1年,实际间隔由用户根据使用情况自主决定。
十、附录内容
- 附录A:校准原始记录参考格式(含外观检查、示值误差、重复性数据表)。
- 附录B:校准结果内页格式(简化数据表)。
- 附录C:示值误差不确定度评定示例(以750Pa点为例):
- 合成不确定度来源:重复性(0.0288Pa)和标准器误差(0.00156mA);
- 扩展不确定度:U=0.3Pa(k=2)。
十一、规范技术依据
- 基础文件:JJF 1071-2010、JJF 1001-2011、JJF 1059.1-2012。
- 参考规程:JJG 875-2019(数字压力计)、JJG 882-2019(压力变送器)、JJF 1664-2017(温度显示仪)。
规范核心价值:为天津地区压力显示仪的校准提供统一技术依据,覆盖多类型输入信号,强调实操细节(如三次循环测量、不确定度评定),确保工业压力测量的准确性与可靠性。

评论